C 70 convertible 2004 (classic, soft top)
Issue: heated mirrors and rear window stopped working. Switch doesn’t show red light when pushed.
Checked fuses (14 & 29) and although they both seemed in perfect condition, exchanged them for new ones, didn’t work.
Exchanged the switch with one that I’m sure is working (from another car), no result.
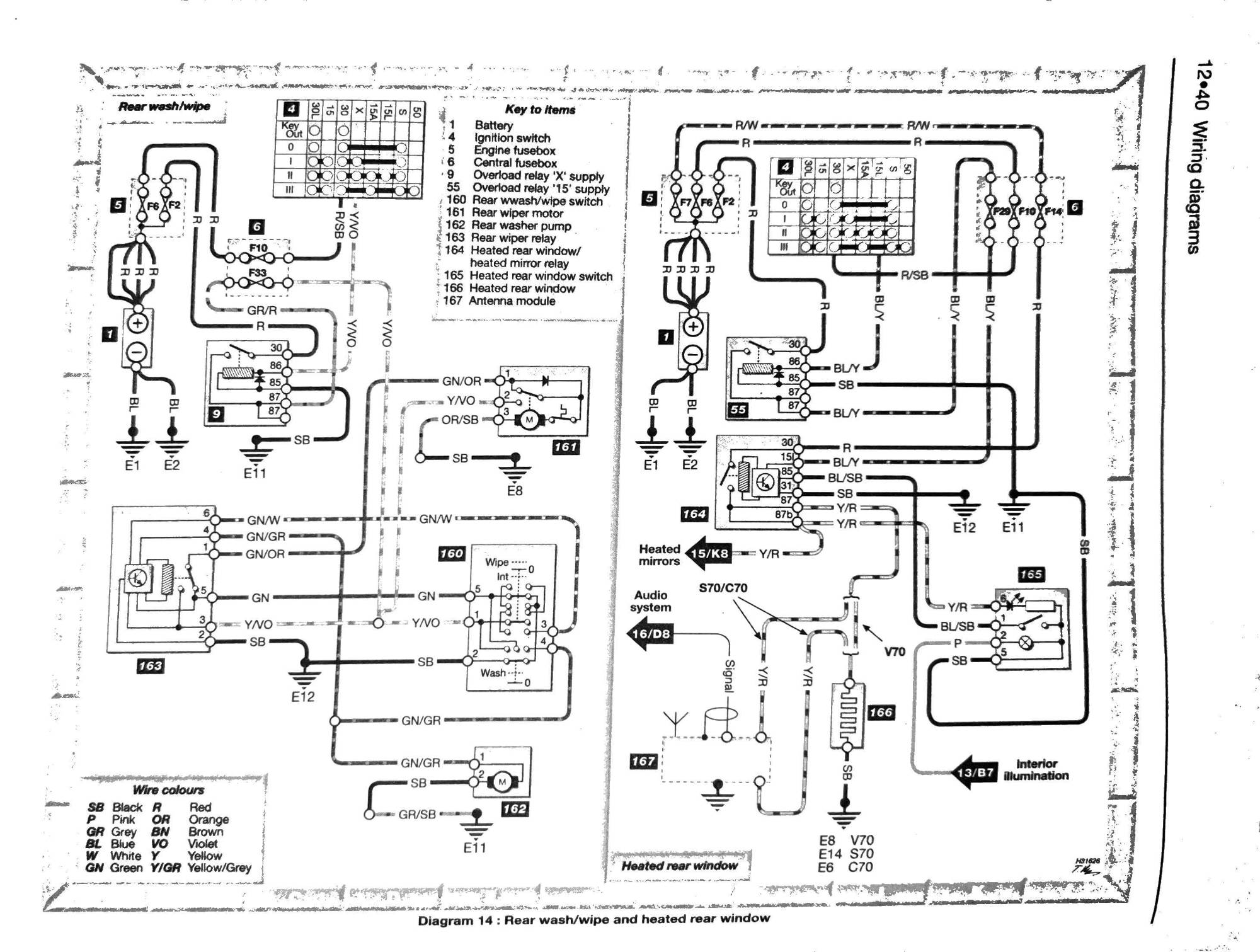
Looking at the diagram from the Haynes manual (attached), I checked the wires to the switch (No. 165)). I have power on the blue/black one ( labelled BL/SB in the diagram). According to the diagram, the Y/R wire leads to the “heated rear window/ heated mirror relay” (No. 164), and I suppose this activates the power to the heating. So the only thing I can think of is that this relay must be broken.
Million-dollar question: What is the location of this relay?
C70 2004 (classic) Heated mirrors /rear window stopped working
-
StijnC70
- Posts: 3
- Joined: 19 December 2013
- Year and Model: C70 1998 + C70 2004
- Location: Amsterdam, NL
- Has thanked: 1 time
C70 2004 (classic) Heated mirrors /rear window stopped working
- Attachments
-
- SVC70 14.jpg (345.53 KiB) Viewed 1918 times
- abscate
- MVS Moderator
- Posts: 35298
- Joined: 17 February 2013
- Year and Model: 99: V70s S70s,05 V70
- Location: Port Jefferson Long Island NY
- Has thanked: 1505 times
- Been thanked: 3818 times
If it’s the last year of the P80 chassis in your market it lives here, under dash
- Attachments
-
- 4679054A-A615-42C8-964C-AB1353294ED6.jpeg (201.11 KiB) Viewed 1870 times
Empty Nester
A Captain in a Sea of Estrogen
1999-V70-T5M56 2005-V70-M56 1999-S70 VW T4 XC90-in-Red
Link to Maintenance record thread
A Captain in a Sea of Estrogen
1999-V70-T5M56 2005-V70-M56 1999-S70 VW T4 XC90-in-Red
Link to Maintenance record thread
-
StijnC70
- Posts: 3
- Joined: 19 December 2013
- Year and Model: C70 1998 + C70 2004
- Location: Amsterdam, NL
- Has thanked: 1 time
So finally had the opportunity to dive in (literally). I can't see a fuse/relay box under the dash. At least not something I can easily access, which looks like the drawing (btw, @abscate, thank you!). See pictures. Should I be able to move the orange or yellow boxes?
Also what puzzles me is that, according to the diagram, the same power line (Y/R) runs to the antenna module and, from there, to the rear window. The antenna works fine (both in going up/down as in giving a good signal). How is that possible? What am I missing?
- abscate
- MVS Moderator
- Posts: 35298
- Joined: 17 February 2013
- Year and Model: 99: V70s S70s,05 V70
- Location: Port Jefferson Long Island NY
- Has thanked: 1505 times
- Been thanked: 3818 times
You come down on that fuse box under hood. Release four Torx T25? Screws and lift the fuse box cover and that exposes the relays. Pictures here...
Empty Nester
A Captain in a Sea of Estrogen
1999-V70-T5M56 2005-V70-M56 1999-S70 VW T4 XC90-in-Red
Link to Maintenance record thread
A Captain in a Sea of Estrogen
1999-V70-T5M56 2005-V70-M56 1999-S70 VW T4 XC90-in-Red
Link to Maintenance record thread
- misha
- Posts: 5379
- Joined: 7 December 2008
- Year and Model: '97 850 2.5 20v
- Location: Serbia
- Has thanked: 152 times
- Been thanked: 402 times
Remove that panel under the dash completely from the footwell and dive in more towards the firewall....it's in the relay box where alarm/immobiliser and seatbelt warning relays are.
'97 850 2.5 20v / fully equipped / Motronic 4.4 from the factory / upgraded with S,V,C,XC70 instrument cluster / polar white wagon
History of Volvos in the family:
'71 144 S
'73 144 De Luxe
'78 244 DL
'78 244 DL
'79 244 GLE
'85 340 GLS
History of Volvos in the family:
'71 144 S
'73 144 De Luxe
'78 244 DL
'78 244 DL
'79 244 GLE
'85 340 GLS
- BEJinFbk
- Posts: 4067
- Joined: 5 January 2008
- Year and Model: '98 V70 R
- Location: Fairbanks, Alaska
- Has thanked: 93 times
- Been thanked: 146 times
The stock audio system uses two antennas for a feature
called Diversity Tuning. There’s the Main that you can see
and a hidden one that’s a marked on the back of the HU as
a Sub. I can’t recall where the sub is on the C, but if is’s
a coupe and not a convertible, it may be an extra trace
on the back glass. In any case, that sub antenna has a
little amplifier that needs power.
'98 V70 R - Well Equipped for Life Up North... 
Hi.
Yes the relay is up there, in practice you have to remove the driver side foot cover, lay on the floor and reach all the way up behind the instrument panel, left to clutch pedal if you have one.
But I wanted to point out that you are reading the diagram wrongly. The Y/R wire comes _from_ the relay (actually timer) to light up the red led light on switch - it origins from the pin 87 that goes to rear window. 87b Y/R goes to mirrors.
What goes from the switch _to_ the relay to activate it for 12 minutes is BL/SB going to relay pin 85. Note that this is ground going to relay coil, on the other end of coil is current from pin 30 (fuse 14) or 15 (fuse 29). When the coil is activated, a lever connected to coil body and having current from pin 30 closes and leads pin 30 current to pins 87 and 87b.
Yes the relay is up there, in practice you have to remove the driver side foot cover, lay on the floor and reach all the way up behind the instrument panel, left to clutch pedal if you have one.
But I wanted to point out that you are reading the diagram wrongly. The Y/R wire comes _from_ the relay (actually timer) to light up the red led light on switch - it origins from the pin 87 that goes to rear window. 87b Y/R goes to mirrors.
What goes from the switch _to_ the relay to activate it for 12 minutes is BL/SB going to relay pin 85. Note that this is ground going to relay coil, on the other end of coil is current from pin 30 (fuse 14) or 15 (fuse 29). When the coil is activated, a lever connected to coil body and having current from pin 30 closes and leads pin 30 current to pins 87 and 87b.
-
scot850
- Posts: 14889
- Joined: 5 April 2010
- Year and Model: 2000 V70 R
- Location: Calgary, Alberta, Canada
- Has thanked: 1848 times
- Been thanked: 1710 times
So did you manage to get it fixed?
Neil.
Neil.
2006 V70 2.5T AWD Polestar tune
2000 V70 R - still being an endless PITA
2006 XC70 - Our son now has this and still parked in our garage
2003 Toyota 4Runner V8 Limited
2015 Kia Sportage EX-L - Sold
1993 850 GLT -Sold
1998 V70 XC - Sold
1997 Volvo 850 SE NA - Went to niece in California - Sold
2000 V70 SE NA - Sold
2000 V70 R - still being an endless PITA
2006 XC70 - Our son now has this and still parked in our garage
2003 Toyota 4Runner V8 Limited
2015 Kia Sportage EX-L - Sold
1993 850 GLT -Sold
1998 V70 XC - Sold
1997 Volvo 850 SE NA - Went to niece in California - Sold
2000 V70 SE NA - Sold
-
- Similar Topics
- Replies
- Views
- Last post
-
- 1 Replies
- 1341 Views
-
Last post by difflock54
-
- 4 Replies
- 6189 Views
-
Last post by precopster






