Hello there,
Does anyone know what the wiring gauge (AWG) to the OBDII connector is for this car?
It would be best to state in AWG units (American Wire Gauge).
I need to know for the purpose of light charging through the OBDII connector. I may turn to more direct wiring to the battery in the future but im not going to attempt that until it gets a bit warmer out there. I also do not want to use the aux connector under the dash somewhere (forgot where that is again ha ha) even if i remember where it was.
OBDII Wire Gauge (1998 v70 non turbo)
- MrAl
- Posts: 1700
- Joined: 8 April 2015
- Year and Model: v70, 1998
- Location: New Jersey
- Has thanked: 83 times
- Been thanked: 73 times
OBDII Wire Gauge (1998 v70 non turbo)
I’ve been driving a Volvo long before anyone ever paid me to drive one.
That's probably because I've been driving one since 2015 and nobody has offered to pay me yet.
1998 v70, non turbo, FWD, base model, on the road from April 2nd, 2015 to July 26, 2023.
That's probably because I've been driving one since 2015 and nobody has offered to pay me yet.
1998 v70, non turbo, FWD, base model, on the road from April 2nd, 2015 to July 26, 2023.
-
scot850
- Posts: 14904
- Joined: 5 April 2010
- Year and Model: 2000 V70 R
- Location: Calgary, Alberta, Canada
- Has thanked: 1856 times
- Been thanked: 1717 times
I can't answer that for you, but funnily I wa talking to my brother in Denver about his 97 850 on the same subject. He pointed out the cigarette lighter outlet is switched so connecting the solar charger to there does not work for a back feed to the battery. He is now going to run a wire direct to the battery under the dash instead with a quick coupler.
Neil.
Neil.
2006 V70 2.5T AWD Polestar tune
2000 V70 R - still being an endless PITA
2006 XC70 - Our son now has this and still parked in our garage
2003 Toyota 4Runner V8 Limited
2015 Kia Sportage EX-L - Sold
1993 850 GLT -Sold
1998 V70 XC - Sold
1997 Volvo 850 SE NA - Went to niece in California - Sold
2000 V70 SE NA - Sold
2000 V70 R - still being an endless PITA
2006 XC70 - Our son now has this and still parked in our garage
2003 Toyota 4Runner V8 Limited
2015 Kia Sportage EX-L - Sold
1993 850 GLT -Sold
1998 V70 XC - Sold
1997 Volvo 850 SE NA - Went to niece in California - Sold
2000 V70 SE NA - Sold
-
454cid
- Posts: 1255
- Joined: 6 January 2022
- Year and Model: 1996 850
- Location: United States
- Has thanked: 145 times
- Been thanked: 131 times
I was just thinking of this yesterday. I noticed this myself when I've had my phone plugged into the car.scot850 wrote: ↑04 Feb 2023, 08:04 I can't answer that for you, but funnily I wa talking to my brother in Denver about his 97 850 on the same subject. He pointed out the cigarette lighter outlet is switched so connecting the solar charger to there does not work for a back feed to the battery. He is now going to run a wire direct to the battery under the dash instead with a quick coupler.
Neil.
1996 850
1999 S70 GLT (sold after deer hit)
2010 Ford Focus SE
2006 Cadillac CTS
1996 Mercedes C220
1999 Chevrolet K3500
1969 Buick LeSabre Custom 400
1999 S70 GLT (sold after deer hit)
2010 Ford Focus SE
2006 Cadillac CTS
1996 Mercedes C220
1999 Chevrolet K3500
1969 Buick LeSabre Custom 400
- MrAl
- Posts: 1700
- Joined: 8 April 2015
- Year and Model: v70, 1998
- Location: New Jersey
- Has thanked: 83 times
- Been thanked: 73 times
Hi Neil,scot850 wrote: ↑04 Feb 2023, 08:04 I can't answer that for you, but funnily I wa talking to my brother in Denver about his 97 850 on the same subject. He pointed out the cigarette lighter outlet is switched so connecting the solar charger to there does not work for a back feed to the battery. He is now going to run a wire direct to the battery under the dash instead with a quick coupler.
Neil.
Yes that was both a blessing and a curse for me when i was using my analog volt meter to keep an eye on the battery during starts and general running to verify the charging process.
It was a blessing because when i switched the ignition off, the meter went off, so no drain on the battery (even though kind of small anyway).
It was a curse because i could not monitor the drop in voltage when the car was first being started, which is a good indication of how the battery is doing. I had to go to the OBDII connector for that and that was harder to do i had to buy a connector and wire it up and all. In the old Hyundai i had it wired direct to the battery (with fuse). I intend to do that with the Volvo too hopefully soon. I put it off for a couple years now but now with the solar panel it's more of a necessity.
If you can find out more about his setup that would be nice too i'd be interested to hear how he is doing it and what kind of panel and if he uses a controller and if so what kind of controller (max power point or just boost converter for two examples).
I guess that would also include how many hours of sun do they get there.
I’ve been driving a Volvo long before anyone ever paid me to drive one.
That's probably because I've been driving one since 2015 and nobody has offered to pay me yet.
1998 v70, non turbo, FWD, base model, on the road from April 2nd, 2015 to July 26, 2023.
That's probably because I've been driving one since 2015 and nobody has offered to pay me yet.
1998 v70, non turbo, FWD, base model, on the road from April 2nd, 2015 to July 26, 2023.
-
scot850
- Posts: 14904
- Joined: 5 April 2010
- Year and Model: 2000 V70 R
- Location: Calgary, Alberta, Canada
- Has thanked: 1856 times
- Been thanked: 1717 times
The radio has 2 permanent wires and 1 switched, + a small pink one for the instrument lighting control. I will check later on the colors of the 2 permanent power wires. They are green/something but I will confirm.
Al, I will find out from my brother how he sets up and how successful his system is. It may be a while as he is typically short of spare time.
Neil.
Al, I will find out from my brother how he sets up and how successful his system is. It may be a while as he is typically short of spare time.
Neil.
2006 V70 2.5T AWD Polestar tune
2000 V70 R - still being an endless PITA
2006 XC70 - Our son now has this and still parked in our garage
2003 Toyota 4Runner V8 Limited
2015 Kia Sportage EX-L - Sold
1993 850 GLT -Sold
1998 V70 XC - Sold
1997 Volvo 850 SE NA - Went to niece in California - Sold
2000 V70 SE NA - Sold
2000 V70 R - still being an endless PITA
2006 XC70 - Our son now has this and still parked in our garage
2003 Toyota 4Runner V8 Limited
2015 Kia Sportage EX-L - Sold
1993 850 GLT -Sold
1998 V70 XC - Sold
1997 Volvo 850 SE NA - Went to niece in California - Sold
2000 V70 SE NA - Sold
-
scot850
- Posts: 14904
- Joined: 5 April 2010
- Year and Model: 2000 V70 R
- Location: Calgary, Alberta, Canada
- Has thanked: 1856 times
- Been thanked: 1717 times
Ok, as promised. Here is a picture of one of my connector pigtails for the Volvo P80 radios. This is the larger of the 2 black block connectors:
So top wire (Yellow/Violet is the switched power from the ignition switch to the radio.
Middle 2 wires (brown/Green) are the constant power lines
Lowest wire (Pink) is the dashboard illumination control for the brightness.
There are also 2 black wires (grounds) that are joined together.
Hope this helps.
Neil.
So top wire (Yellow/Violet is the switched power from the ignition switch to the radio.
Middle 2 wires (brown/Green) are the constant power lines
Lowest wire (Pink) is the dashboard illumination control for the brightness.
There are also 2 black wires (grounds) that are joined together.
Hope this helps.
Neil.
2006 V70 2.5T AWD Polestar tune
2000 V70 R - still being an endless PITA
2006 XC70 - Our son now has this and still parked in our garage
2003 Toyota 4Runner V8 Limited
2015 Kia Sportage EX-L - Sold
1993 850 GLT -Sold
1998 V70 XC - Sold
1997 Volvo 850 SE NA - Went to niece in California - Sold
2000 V70 SE NA - Sold
2000 V70 R - still being an endless PITA
2006 XC70 - Our son now has this and still parked in our garage
2003 Toyota 4Runner V8 Limited
2015 Kia Sportage EX-L - Sold
1993 850 GLT -Sold
1998 V70 XC - Sold
1997 Volvo 850 SE NA - Went to niece in California - Sold
2000 V70 SE NA - Sold
- MrAl
- Posts: 1700
- Joined: 8 April 2015
- Year and Model: v70, 1998
- Location: New Jersey
- Has thanked: 83 times
- Been thanked: 73 times
Hello again,
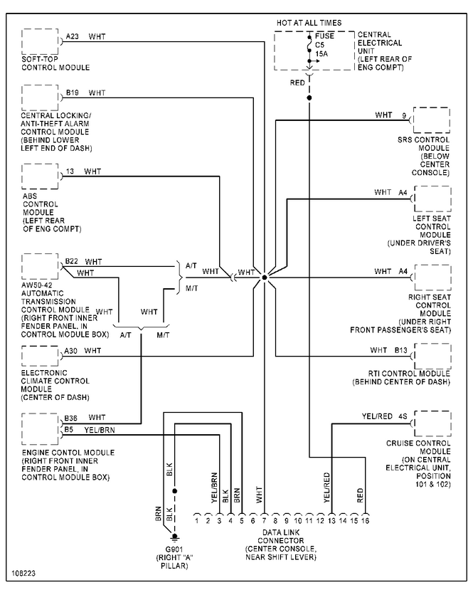
Ok back to the OBDII wire gauge for this car.
I found this image posted by RickHaleParker some time back around 2019.
It shows the #16 wire, which is the +12v wire, going back to the fuse labeled as "C5". I looked at my fuse layout on my car and it says it is just "5" but it also says "Diagnos" which i assume is short for "Diagnostics".
The really interesting part though is that the fuse is rated for 15 amps. That suggests that the wire gauge should be #16 AWG or better, like #14. I will check into this further but that sounds right. That would mean the #16 pin could, in theory, handle at least 10 amps.
That's surprising to me because i was thinking it might be #22 AWG because it's only for signal transmission and a little power for OBDII meters, but maybe Volvo was smart enough to oversize the wire for better durability.
Diagram follows...
Ok back to the OBDII wire gauge for this car.
I found this image posted by RickHaleParker some time back around 2019.
It shows the #16 wire, which is the +12v wire, going back to the fuse labeled as "C5". I looked at my fuse layout on my car and it says it is just "5" but it also says "Diagnos" which i assume is short for "Diagnostics".
The really interesting part though is that the fuse is rated for 15 amps. That suggests that the wire gauge should be #16 AWG or better, like #14. I will check into this further but that sounds right. That would mean the #16 pin could, in theory, handle at least 10 amps.
That's surprising to me because i was thinking it might be #22 AWG because it's only for signal transmission and a little power for OBDII meters, but maybe Volvo was smart enough to oversize the wire for better durability.
Diagram follows...
- Attachments
-
- OBDII-Wiring-v70-1998-02.png (153.63 KiB) Viewed 171 times
I’ve been driving a Volvo long before anyone ever paid me to drive one.
That's probably because I've been driving one since 2015 and nobody has offered to pay me yet.
1998 v70, non turbo, FWD, base model, on the road from April 2nd, 2015 to July 26, 2023.
That's probably because I've been driving one since 2015 and nobody has offered to pay me yet.
1998 v70, non turbo, FWD, base model, on the road from April 2nd, 2015 to July 26, 2023.
-
- Similar Topics
- Replies
- Views
- Last post
-
- 12 Replies
- 5891 Views
-
Last post by mrbrian200
-
- 5 Replies
- 1371 Views
-
Last post by rspi






