(somewhere along the line current wasn't going through. Still haven't found out what it was...)
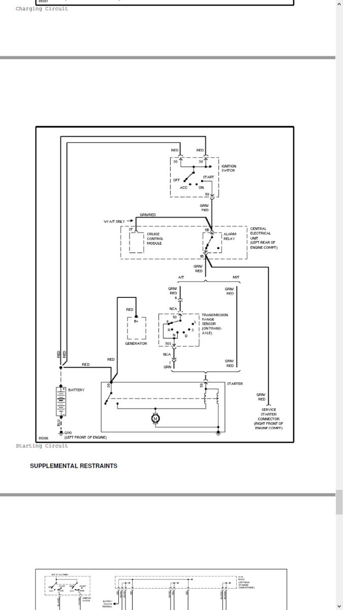
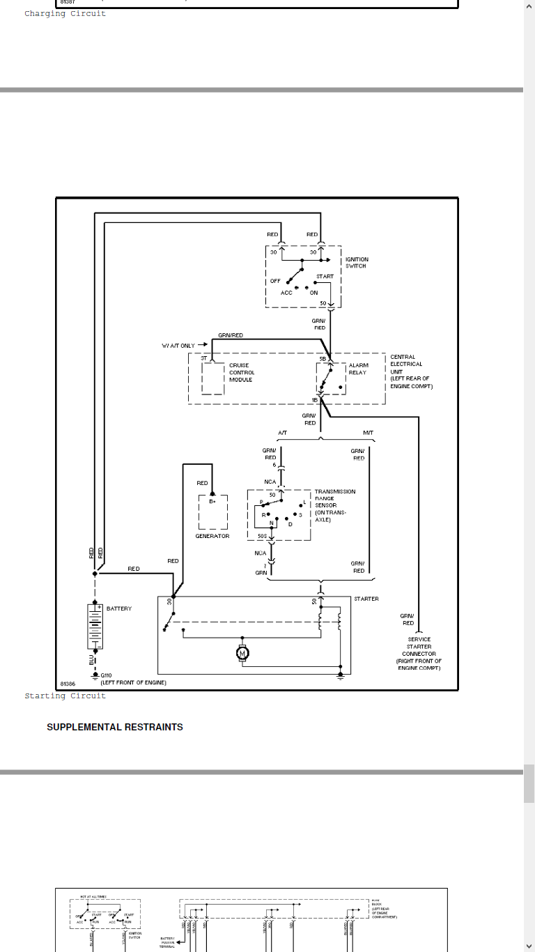
There is a starter relay in the fuse box .....
Diary of a 17 y/o with an 850
- RickHaleParker
- Posts: 7129
- Joined: 25 May 2015
- Year and Model: See Signature below.
- Location: Kansas
- Has thanked: 8 times
- Been thanked: 958 times
Re: Diary of a 17 y/o with an 850
⸙⸙⸙⸙⸙⸙⸙⸙⸙⸙⸙⸙⸙⸙⸙⸙⸙⸙⸙⸙⸙⸙⸙⸙⸙⸙⸙⸙⸙⸙⸙⸙⸙⸙⸙⸙⸙⸙⸙⸙⸙⸙⸙⸙⸙⸙⸙⸙⸙⸙⸙⸙⸙⸙⸙⸙⸙⸙⸙⸙⸙⸙⸙⸙⸙⸙⸙⸙⸙⸙⸙⸙⸙
1998 C70, B5234T3, 16T, AW50-42, Bosch Motronic 4.4, Special Edition package.
2003 S40, B4204T3, 14T twin scroll AW55-50/51SN, Siemens EMS 2000.
2004 S60R, B8444S TF80 AWD. Yamaha V8 conversion
2005 XC90 T6 Executive, B6294T, 4T65 AWD, Bosch Motronic 7.0.
1998 C70, B5234T3, 16T, AW50-42, Bosch Motronic 4.4, Special Edition package.
2003 S40, B4204T3, 14T twin scroll AW55-50/51SN, Siemens EMS 2000.
2004 S60R, B8444S TF80 AWD. Yamaha V8 conversion
2005 XC90 T6 Executive, B6294T, 4T65 AWD, Bosch Motronic 7.0.
- shihabafi
- Posts: 88
- Joined: 8 July 2018
- Year and Model: 1995 850 Wagon
- Location: Atlanta, Georgia
- Has thanked: 50 times
- Been thanked: 8 times
- Contact:
Dipstick is new, but don't worry, I'm also surprised at how this car runs... BUT, no complains from memisha wrote: ↑15 Jul 2018, 09:26 Motronic 4.3 is only for turbo models.
When i look back the pictures from under the hood....you have a newer engine with newer style MAF....and it could be that Motronic 4.4 is installed along with an replacement engine.
Like i said....problem is that different managements are NOT interchangeable,wiring is different,pinouts are different....and since you still have OBDI ports under the hood...they are remained from Jetronic management.
I'm surprised and wonder how it starts and run...seriously.
Fluorescent oil dipstick also points that engine is from late '96 or '97.
'91-'96 had red dipsticks and crankcase capacity is different.
The only relay I found that went to the starter was the alarm relay, which, oddly enough, my car never had... Mines didn't even come from the factory with an alarm...RickHaleParker wrote: ↑15 Jul 2018, 14:25 (somewhere along the line current wasn't going through. Still haven't found out what it was...)
There is a starter relay in the fuse box .....
-
Ozark Lee
- MVS Moderator
- Posts: 14798
- Joined: 7 September 2006
- Year and Model: Many Volvos
- Location: USA Midwest
- Has thanked: 4 times
- Been thanked: 75 times
Actually on the stock setup there is no starter relay but the path flows through the alarm relay. On a base model there may have been no alarm so there would be a dummy relay in the 210/211 relay position under the dash. Since it had an aftermarket alarm it is anyones guess as to what it goes through now. This is a typical butcher job for an aftermarket alarm setup.
I pulled that out of my son's 850 when it wouldn't start.
I too am very surprised that there is a Motronic on a '95 non turbo, that should be the LH 3.2 Jetronic setup. It is possible that it is a '96 model with a '95 build date. The title should tell you.
With a blown head gasket I honestly don't know that it is worth fixing. I see them all the time without a blown head gasket for under $1000.00 and by the time you get the head reworked, buy new head bolts and all of the other gaskets and seals you are looking at a $1000.00 job even if you do the work yourself.
...Lee
I pulled that out of my son's 850 when it wouldn't start.
I too am very surprised that there is a Motronic on a '95 non turbo, that should be the LH 3.2 Jetronic setup. It is possible that it is a '96 model with a '95 build date. The title should tell you.
With a blown head gasket I honestly don't know that it is worth fixing. I see them all the time without a blown head gasket for under $1000.00 and by the time you get the head reworked, buy new head bolts and all of the other gaskets and seals you are looking at a $1000.00 job even if you do the work yourself.
...Lee
'94 850 N/A 5 speed
'96 Platinum Edition Turbo
Previous:
1999 V70XC - Nautic Blue - Totaled while parked.
1999 V70XC - RIP - Wrecked Parts Car.
1998 S70 T5
1996 850 N/A
1989 740 GLT
1986 740 GLT
1972 142 Grand Luxe
'96 Platinum Edition Turbo
Previous:
1999 V70XC - Nautic Blue - Totaled while parked.
1999 V70XC - RIP - Wrecked Parts Car.
1998 S70 T5
1996 850 N/A
1989 740 GLT
1986 740 GLT
1972 142 Grand Luxe
- RickHaleParker
- Posts: 7129
- Joined: 25 May 2015
- Year and Model: See Signature below.
- Location: Kansas
- Has thanked: 8 times
- Been thanked: 958 times
The only relay I found that went to the starter was the alarm relay, which, oddly enough, my car never had... Mines didn't even come from the factory with an alarm...
You found the relay.
Another thing that would keep it from cranking over is the Transmission range sensor. There are two Green/Red wires that are used to bridge the gap on manuals which do not have a Transmission range sensor. If you bridge the two Green/Red wires on an automatic and it cranks over as it should, the problem is the Transmission range sensor.
You found the relay.
Another thing that would keep it from cranking over is the Transmission range sensor. There are two Green/Red wires that are used to bridge the gap on manuals which do not have a Transmission range sensor. If you bridge the two Green/Red wires on an automatic and it cranks over as it should, the problem is the Transmission range sensor.
Last edited by RickHaleParker on 16 Jul 2018, 05:52, edited 1 time in total.
⸙⸙⸙⸙⸙⸙⸙⸙⸙⸙⸙⸙⸙⸙⸙⸙⸙⸙⸙⸙⸙⸙⸙⸙⸙⸙⸙⸙⸙⸙⸙⸙⸙⸙⸙⸙⸙⸙⸙⸙⸙⸙⸙⸙⸙⸙⸙⸙⸙⸙⸙⸙⸙⸙⸙⸙⸙⸙⸙⸙⸙⸙⸙⸙⸙⸙⸙⸙⸙⸙⸙⸙⸙
1998 C70, B5234T3, 16T, AW50-42, Bosch Motronic 4.4, Special Edition package.
2003 S40, B4204T3, 14T twin scroll AW55-50/51SN, Siemens EMS 2000.
2004 S60R, B8444S TF80 AWD. Yamaha V8 conversion
2005 XC90 T6 Executive, B6294T, 4T65 AWD, Bosch Motronic 7.0.
1998 C70, B5234T3, 16T, AW50-42, Bosch Motronic 4.4, Special Edition package.
2003 S40, B4204T3, 14T twin scroll AW55-50/51SN, Siemens EMS 2000.
2004 S60R, B8444S TF80 AWD. Yamaha V8 conversion
2005 XC90 T6 Executive, B6294T, 4T65 AWD, Bosch Motronic 7.0.
- RickHaleParker
- Posts: 7129
- Joined: 25 May 2015
- Year and Model: See Signature below.
- Location: Kansas
- Has thanked: 8 times
- Been thanked: 958 times
Complete head gasket set and head bolts $175 - $200. He is 17, he has lots of elbow grease, with lots of elbow grease there is an inexpensive way to true a warped head. Value of the experience ... priceless because it can pay dividends for the rest of his life.
⸙⸙⸙⸙⸙⸙⸙⸙⸙⸙⸙⸙⸙⸙⸙⸙⸙⸙⸙⸙⸙⸙⸙⸙⸙⸙⸙⸙⸙⸙⸙⸙⸙⸙⸙⸙⸙⸙⸙⸙⸙⸙⸙⸙⸙⸙⸙⸙⸙⸙⸙⸙⸙⸙⸙⸙⸙⸙⸙⸙⸙⸙⸙⸙⸙⸙⸙⸙⸙⸙⸙⸙⸙
1998 C70, B5234T3, 16T, AW50-42, Bosch Motronic 4.4, Special Edition package.
2003 S40, B4204T3, 14T twin scroll AW55-50/51SN, Siemens EMS 2000.
2004 S60R, B8444S TF80 AWD. Yamaha V8 conversion
2005 XC90 T6 Executive, B6294T, 4T65 AWD, Bosch Motronic 7.0.
1998 C70, B5234T3, 16T, AW50-42, Bosch Motronic 4.4, Special Edition package.
2003 S40, B4204T3, 14T twin scroll AW55-50/51SN, Siemens EMS 2000.
2004 S60R, B8444S TF80 AWD. Yamaha V8 conversion
2005 XC90 T6 Executive, B6294T, 4T65 AWD, Bosch Motronic 7.0.
- shihabafi
- Posts: 88
- Joined: 8 July 2018
- Year and Model: 1995 850 Wagon
- Location: Atlanta, Georgia
- Has thanked: 50 times
- Been thanked: 8 times
- Contact:
I don't mind ripping the engine apart, but the college semester is in full swing right now, and I'm daily driving it. Plus I don't even have a garage, I'm working outside with the mosquitoes D:RickHaleParker wrote: ↑16 Jul 2018, 06:00 Complete head gasket set and head bolts $175 - $200. He is 17, he has lots of elbow grease, with lots of elbow grease there is an inexpensive way to true a warped head. Value of the experience ... priceless because it can pay dividends for the rest of his life.
If I had somewhere safe to go and someone to do it with, I would go for it. But first I'm going to try some head gasket sealant...
- misha
- Posts: 5379
- Joined: 7 December 2008
- Year and Model: '97 850 2.5 20v
- Location: Serbia
- Has thanked: 152 times
- Been thanked: 402 times
Don't waste time and money with those sealants....you can ruin a water pump and make more damage than good.
Headgasket job is not a big deal,but you will need to know what you are doing....from bolts tightening sequence,torque and everything else.
Plus....head removal can reveal all kinds of hidden things...the head must be checked and inspected visually and with special instruments.
It's your decision.
Headgasket job is not a big deal,but you will need to know what you are doing....from bolts tightening sequence,torque and everything else.
Plus....head removal can reveal all kinds of hidden things...the head must be checked and inspected visually and with special instruments.
It's your decision.
'97 850 2.5 20v / fully equipped / Motronic 4.4 from the factory / upgraded with S,V,C,XC70 instrument cluster / polar white wagon
History of Volvos in the family:
'71 144 S
'73 144 De Luxe
'78 244 DL
'78 244 DL
'79 244 GLE
'85 340 GLS
History of Volvos in the family:
'71 144 S
'73 144 De Luxe
'78 244 DL
'78 244 DL
'79 244 GLE
'85 340 GLS
- abscate
- MVS Moderator
- Posts: 35284
- Joined: 17 February 2013
- Year and Model: 99: V70s S70s,05 V70
- Location: Port Jefferson Long Island NY
- Has thanked: 1502 times
- Been thanked: 3817 times
If it is running well, HOLD OFF on that SEALER. It can seriously gunk you up.
Keep coolant in the car, watch your oil for milkshake - check WEEKLY , and drive it like you don't want to spend $2000 and 20 hours dealing with a new engine.
Over break, when your weather turns civilised, start gathering parts for the head job and gasket then start a new thread.
How many miles are you daily driving??
Keep coolant in the car, watch your oil for milkshake - check WEEKLY , and drive it like you don't want to spend $2000 and 20 hours dealing with a new engine.
Over break, when your weather turns civilised, start gathering parts for the head job and gasket then start a new thread.
How many miles are you daily driving??
Empty Nester
A Captain in a Sea of Estrogen
1999-V70-T5M56 2005-V70-M56 1999-S70 VW T4 XC90-in-Red
Link to Maintenance record thread
A Captain in a Sea of Estrogen
1999-V70-T5M56 2005-V70-M56 1999-S70 VW T4 XC90-in-Red
Link to Maintenance record thread
- erikv11
- Posts: 11800
- Joined: 25 July 2009
- Year and Model: 850, V70, S60R, XC70
- Location: Iowa
- Has thanked: 292 times
- Been thanked: 765 times
Head sealant will just ruin the engine, I agree with others on that point.
Kudos to OP for willing ness to fix things but don't be fooled that you can pull the head and fix it for $200, that's not realistic. Maybe you could get in and out for $400 if you cut corners and don't fix the valve stem seals, but why would you do all that work to have a head that still needs fixing? Start gathering parts and costs, I bet you can do it all for $500.
Kudos to OP for willing ness to fix things but don't be fooled that you can pull the head and fix it for $200, that's not realistic. Maybe you could get in and out for $400 if you cut corners and don't fix the valve stem seals, but why would you do all that work to have a head that still needs fixing? Start gathering parts and costs, I bet you can do it all for $500.
Last edited by erikv11 on 16 Jul 2018, 07:53, edited 1 time in total.
'95 854 T-5R, Motronic 4.4, 185k
'98 V70, T5 tune-injectors-turbo, LPT engine, 304k, daily driver
'06 S60 R, 197k
'07 XC70, black, 205k
'07 XC70, willow green, 212k
'99 Camry V6
153k
gone: '96 NA 850 210k, '98 NA V70 182k, '98 S70 NA 225k, '96 855 NA 169k
'98 V70, T5 tune-injectors-turbo, LPT engine, 304k, daily driver
'06 S60 R, 197k
'07 XC70, black, 205k
'07 XC70, willow green, 212k
'99 Camry V6
gone: '96 NA 850 210k, '98 NA V70 182k, '98 S70 NA 225k, '96 855 NA 169k
-
- Similar Topics
- Replies
- Views
- Last post






