I found that the relay contacts themselves must close to turn on the pump. The relay buzzing must be the coil being energized and deenergized repeatedly. Not sure if that could hurt the pump or not though i dont know what the pump is made out of exactly.850oldschool wrote: ↑04 Nov 2022, 16:30 Reading this thread I'm reminded of a small discussion a while back which revolved around the fact that the relay and fuel pump often fail in tandem. I think the theory was advanced that as the relay declines and no longer holds the contacts solidly closed the resulting transients cause the pump to deteriorate, although it could also be that as the pump ages and pulls more current the operating temperature of the relay increases.
I'm wondering if you could predict failure by using an oscilloscope to look for noise in the relay output.
Fuel Pump Relay 9434225 Examinations 1998 v70 non turbo
- MrAl
- Posts: 1700
- Joined: 8 April 2015
- Year and Model: v70, 1998
- Location: New Jersey
- Has thanked: 83 times
- Been thanked: 73 times
Re: Fuel Pump Relay 9434225 Examinations 1998 v70 non turbo
I’ve been driving a Volvo long before anyone ever paid me to drive one.
That's probably because I've been driving one since 2015 and nobody has offered to pay me yet.
1998 v70, non turbo, FWD, base model, on the road from April 2nd, 2015 to July 26, 2023.
That's probably because I've been driving one since 2015 and nobody has offered to pay me yet.
1998 v70, non turbo, FWD, base model, on the road from April 2nd, 2015 to July 26, 2023.
-
850oldschool
- Posts: 392
- Joined: 19 October 2019
- Year and Model: 1996 850 NA
- Location: Minneapolis, MN
- Been thanked: 45 times
In my case the pump failed several months after the relay.
I kept a large industrial machine with electro-mechanical controls running for about 20 years and learned along the way that the relationship between a relay and the load it controls can be a bit more complex than it would appear at first glance.
I hope whoever coined the phrase "fire the parts cannon!" is now comfortably retired thanks to the monthly royalty checks. If I could I would surely nominate him for a noble(SIC) prize to thank him for this monumental contribution to humanity.
I kept a large industrial machine with electro-mechanical controls running for about 20 years and learned along the way that the relationship between a relay and the load it controls can be a bit more complex than it would appear at first glance.
I hope whoever coined the phrase "fire the parts cannon!" is now comfortably retired thanks to the monthly royalty checks. If I could I would surely nominate him for a noble(SIC) prize to thank him for this monumental contribution to humanity.
-
850oldschool
- Posts: 392
- Joined: 19 October 2019
- Year and Model: 1996 850 NA
- Location: Minneapolis, MN
- Been thanked: 45 times
Al, I believe the fuel pump is a standard brush type DC motor, basically a smaller version of the motors which run things like the heater blower or windshield wipers. It's definitely an inductive load.
- MrAl
- Posts: 1700
- Joined: 8 April 2015
- Year and Model: v70, 1998
- Location: New Jersey
- Has thanked: 83 times
- Been thanked: 73 times
Oh ok thanks.850oldschool wrote: ↑05 Nov 2022, 09:43 Al, I believe the fuel pump is a standard brush type DC motor, basically a smaller version of the motors which run things like the heater blower or windshield wipers. It's definitely an inductive load.
Yes motors can generate back emf and can even charge batteries if the shaft is rotated mechanically, and the voltage that would come out of them would depend on the direction of rotation, and since they would run a little bit after the power is cut off that means they can generate a voltage and current into whatever is left after the power is cut. In that state though i dont think it can generate any voltage higher than what was running it in the first place, and if the purely inductive part of it could generate an actual back emf it would be caught by the back emf protection diode on the circuit board. If you hold the relay such that you are looking at the bottom of the PC board and the socket connector is to the right, it is the diode at the very top edge of the board almost directly centered left to right. That is the back emf catch diode. The voltage across that during any back emf event would be around 0.7 to maybe max 1 volt. The back running voltage should only reach to about 12 to 15 volts max, except maybe when the brushes break contact with the armature momentarily and possibly arc over a tiny bit, but then when the brushes break contact for that very short time period there is no connection to the circuit board for that short time so the armature windings could be subject to a very high voltage which may in time break down the insulation making it easier and easier to short a winding during normal operation, and even one winding turn shorted to another turn would cause the motor to either run too slow or not at all.
I hope to be doing some measurements this week i hope the weather holds up i have to do this outside.
I’ve been driving a Volvo long before anyone ever paid me to drive one.
That's probably because I've been driving one since 2015 and nobody has offered to pay me yet.
1998 v70, non turbo, FWD, base model, on the road from April 2nd, 2015 to July 26, 2023.
That's probably because I've been driving one since 2015 and nobody has offered to pay me yet.
1998 v70, non turbo, FWD, base model, on the road from April 2nd, 2015 to July 26, 2023.
- MrAl
- Posts: 1700
- Joined: 8 April 2015
- Year and Model: v70, 1998
- Location: New Jersey
- Has thanked: 83 times
- Been thanked: 73 times
Hello again,
Ok i got a couple measurements out there today.
The first is the coil transistor collector, which energizes the coil.
When the car key is on the transistor has about 12v across it. That means the coil is not energized.
When the car starts, the voltage drops down to about 120mv. That means the transistor is working and turning on the coil which activates the relay contacts to turn the fuel pump on.
The second is more interesting. The signal from the ECU that must tell the relay to turn on and turn the pump on is not 12v and it is not 0v (ground which would be the battery minus terminal). It is a square wave, very close to 50 percent duty cycle.
The frequency is 41.6Hz, which is low but that is not too surprising.
This frequency would correlate to the schematic i have so far that suggests that the monostable multivibrators have to be repeatedly triggered in order to keep the relay on and the fuel pump running. If the signal dies out, the pump will turn off. It would not matter if it went to 12v, 0v, or somewhere in between or even a high impedance, the pump would turn off. This also makes sense because if the ECU failed with a high output or a low output on the signal line it would not be able to keep the pump running as long as the relay did not get stuck. If it was using a constant high or low to keep the pump on then if it failed in that way (high or low) the pump would keep running even though the ECU could be damaged.
Ok i got a couple measurements out there today.
The first is the coil transistor collector, which energizes the coil.
When the car key is on the transistor has about 12v across it. That means the coil is not energized.
When the car starts, the voltage drops down to about 120mv. That means the transistor is working and turning on the coil which activates the relay contacts to turn the fuel pump on.
The second is more interesting. The signal from the ECU that must tell the relay to turn on and turn the pump on is not 12v and it is not 0v (ground which would be the battery minus terminal). It is a square wave, very close to 50 percent duty cycle.
The frequency is 41.6Hz, which is low but that is not too surprising.
This frequency would correlate to the schematic i have so far that suggests that the monostable multivibrators have to be repeatedly triggered in order to keep the relay on and the fuel pump running. If the signal dies out, the pump will turn off. It would not matter if it went to 12v, 0v, or somewhere in between or even a high impedance, the pump would turn off. This also makes sense because if the ECU failed with a high output or a low output on the signal line it would not be able to keep the pump running as long as the relay did not get stuck. If it was using a constant high or low to keep the pump on then if it failed in that way (high or low) the pump would keep running even though the ECU could be damaged.
I’ve been driving a Volvo long before anyone ever paid me to drive one.
That's probably because I've been driving one since 2015 and nobody has offered to pay me yet.
1998 v70, non turbo, FWD, base model, on the road from April 2nd, 2015 to July 26, 2023.
That's probably because I've been driving one since 2015 and nobody has offered to pay me yet.
1998 v70, non turbo, FWD, base model, on the road from April 2nd, 2015 to July 26, 2023.
-
850oldschool
- Posts: 392
- Joined: 19 October 2019
- Year and Model: 1996 850 NA
- Location: Minneapolis, MN
- Been thanked: 45 times
Al, thank you so much for demystifying all that stuff on the circuit board! Do you think in the early stage of failure, when the relay contacts are not solidly closed (but still delivering adequate power to the pump for the car to run) that the sort of random square wave output from the relay could damage the motor?
- MrAl
- Posts: 1700
- Joined: 8 April 2015
- Year and Model: v70, 1998
- Location: New Jersey
- Has thanked: 83 times
- Been thanked: 73 times
Hi,850oldschool wrote: ↑07 Nov 2022, 12:29 Al, thank you so much for demystifying all that stuff on the circuit board! Do you think in the early stage of failure, when the relay contacts are not solidly closed (but still delivering adequate power to the pump for the car to run) that the sort of random square wave output from the relay could damage the motor?
Oh no problem and i'll post the schematic as i have it so far, and i think it's pretty much done now.
I suppose if the relay contacts were to close and open repeatedly (such as when it buzzes) it could damage the pump because as far as i know the circuit is designed to turn on the relay once per start cycle and turn off once when the car is turned off. That would mean that any spike that would occur should only occur once, so if it occurred several times in succession that could have damaging effects although i am not sure what kind of damage it could do aside from maybe causes a problem with the wire insulation. What i would think could happen on the relay board itself though is it could blow a component out. One thing is almost certain, and that is that the circuit and pump were not designed to be turned on and off repeatedly, unless of course that was the designers way to tell the operator that there was something wrong with the fuel pump system.
One thing interesting if you look at the schematic is that the Vdd line (which is V+ power to the circuit IC and timing and such) power is derived from positive side of the coil. If the coil turns on and off many times in a row it is possible this could overdrive the Vdd line and blow something out. Apparently it doesnt happen right away though as my relay buzzed a few times in the past and the IC chip seems to be still working.
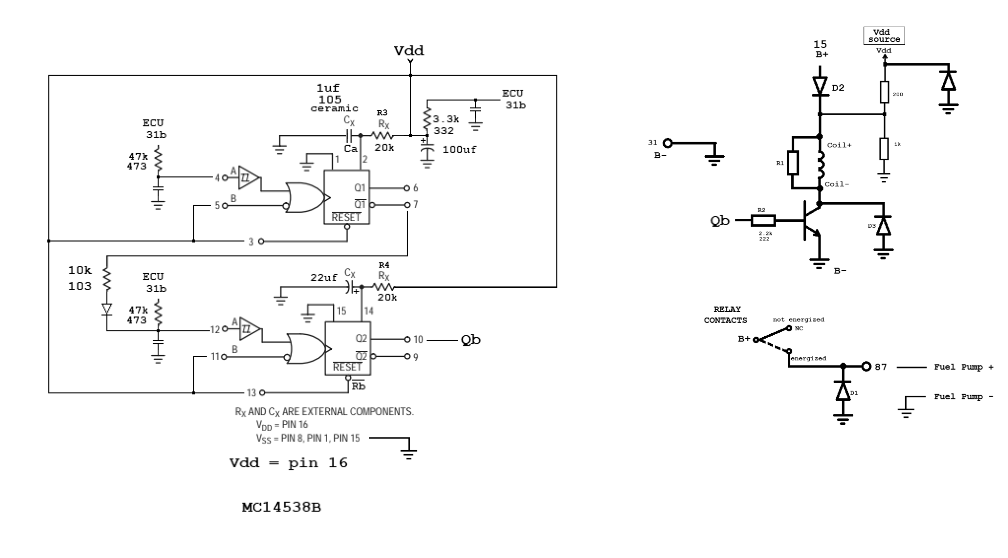
Anyway, here is the circuit see what you think, and a photo of the bottom of the board reversed so we can see components relative to the top side of the board by just scrolling the two pics (flipped bottom side, top side). The schematic is drawn by hand on the computer using a paint program. It's an interesting circuit that's for sure.
So this will be three pictures, one of the board bottom side flipped, one of the top side of the board, and the other a drawing of the schematic. It should be obvious which is which, but remember that the annotated bottom side is flipped.
Notes:
Pin 16 of the IC chip is connected to Vdd. the 100uf cap filters the Vdd line which is power to the chip.
The single NPN transistor on the board is marked with EBC for emitter base and collector.
Ignore the symbols at the bottom of the photo of the bottom side of the board they were used in drawing the symbols on the photo they will be removed at a later date.
The part numbering is arbitrary just to be able to associate any given part with the part on the schematic, so D1 on the board is D1 on the schematic for example but this does not adhere to any standard and would not match up with any schematic Volvo might happen to have.
R1 is 680 or 690 Ohms, 1/2 watt. This cant be measured exactly without unsoldering it from the board as it is directly in parallel with the relay coil. Most of the other resistor values can be measured.
There are three very small SMD capacitors that are not marked with their value and probably can not be measured while still on the board.
The 3.3k resistor is drawn such that it looks like it is powered from the ECU, but really it is probably a pullup resistor and so the ECU line is probably open collector. The function of that resistor then would be only to put nearly +12v on the ECU line when the ECU line output goes 'high' (which would just be 'open' then).
Not all resistors have been given a number yet i will probably update the drawing later.
Also note that the 200 Ohm and 1000 Ohm resistors seen on the top of the board are not shown on the bottom, but because the bottom photo is flipped you can see where the terminals are. The terminals on the bottom are marked with what they connect to not which lead of the resistor is which but you can look at the bottom photo and flip to the top photo to see where those two are connected on the bottom. I'll update that with the resistor lead placement too at a later date.
Oh i almost forgot, connections on the bottom of the board that are not obvious from that photo are shown "jumpered" with a thin brown line with a circle at each end. That's just to make the connections a tiny bit more clear. These connections are easier to see on the schematic though.
OPERATION OF THE IC CHIP
There are two sections the upper and lower as shown on the schematic. When a section is triggered by the ECU going high that sections 'Q' goes high (Q1 or Q2) and the associated 'Q not' (Q with line over top of it) goes low. After the timeout period (Rx and Cx of each section) the 'Q' goes low and the 'Q not' goes high, unless another ECU signal low to high transition occurs. If another ECU trigger (high going) is not received before the timeout the transistor will be turned off which means the relay will turn off and the contacts will open and the pump will turn off.
The ECU signal must go from low to high repeatedly to keep the pump turned on. That would explain why it is a square wave.
I am not sure yet why they used two sections and not just one. There could be several reasons for this but i havent yet thought that out.
- Attachments
-
- VolvoFuelPumpRelayPCBoard_20221029_113932.png (3.49 MiB) Viewed 601 times
-
- VolvoFuelPumpRelayPCBoard_20221029_113934.png (2.81 MiB) Viewed 601 times
-
- VolvoFuelPumpRelay_Schematic-1.png (215.63 KiB) Viewed 601 times
I’ve been driving a Volvo long before anyone ever paid me to drive one.
That's probably because I've been driving one since 2015 and nobody has offered to pay me yet.
1998 v70, non turbo, FWD, base model, on the road from April 2nd, 2015 to July 26, 2023.
That's probably because I've been driving one since 2015 and nobody has offered to pay me yet.
1998 v70, non turbo, FWD, base model, on the road from April 2nd, 2015 to July 26, 2023.
- abscate
- MVS Moderator
- Posts: 35278
- Joined: 17 February 2013
- Year and Model: 99: V70s S70s,05 V70
- Location: Port Jefferson Long Island NY
- Has thanked: 1500 times
- Been thanked: 3812 times
Of all the deep dives into automotive stuff, I believe this qualifies as the Marianis Trench… incredible detail.
Empty Nester
A Captain in a Sea of Estrogen
1999-V70-T5M56 2005-V70-M56 1999-S70 VW T4 XC90-in-Red
Link to Maintenance record thread
A Captain in a Sea of Estrogen
1999-V70-T5M56 2005-V70-M56 1999-S70 VW T4 XC90-in-Red
Link to Maintenance record thread
- MrAl
- Posts: 1700
- Joined: 8 April 2015
- Year and Model: v70, 1998
- Location: New Jersey
- Has thanked: 83 times
- Been thanked: 73 times
Oh ha ha yeah i guess so, and that's an interesting way to put it
When i saw the relay for the first time i thought it was sealed up but then i found that the case comes off pretty easy so i took it off and looked inside. Once i saw there was a fairly common IC chip being used (the 14538B) i figured the other parts were probably common too so i figured this was something that could be done and i wasnt in a really big hurry. I started digging into it and it was difficult to follow the traces all around the board, but as i got more and more of it on paper it became even more interesting and i figured if i could finish this we would have a definitive way to test these boards. All it takes is a little tenacity.
I think i have a simple procedure now although it would take a little test equipment. I'll try this out at some point too.
Basically we apply a 40Hz square wave to #31b and see if the relay turns on, then remove it and see if it turns off.
A more comprehensive test would go like this...
Test 1 checks for the ability of the relay to be stay open when the power is first applied.
Test 2 checks for the ability of the circuit and relay to turn on the pump with the proper signal from the ECU.
Test 3 checks for the ability of the circuit and relay to turn off the pump with a faulty ECU signal.
First we would have to apply a load resistor (maybe a 100 Ohm 5 watt power resistor) from #87 to ground to simulate the pump motor.
Then, we would power up the board with +12v on terminal #15 and ground on #31.
Test 1 would be we check for 0v at terminal #87.
Next we would apply a 0v to +12v square wave of 40Hz to terminal #31b. Ideally though the generator should have an open collector output so it only has the ability to ground the ECU input to the board repeatedly (and go to open circuit repeatedly).
We would then measure the output at terminal #87 to check for +12 volts DC.
If we see +12v DC on terminal #87 that would be test #2 the most important test.
I would think that we should see the +12v DC remain on #87 even if we turn down to 30Hz but i dont have that exact lower frequency specification yet. I would think that if we lower the frequency a little bit the +12v on #87 should remain but dont know the minimum frequency for that yet.
Test #3 would be to lower the frequency of the square wave to maybe 1Hz or something and see that the +12v DC no terminal #87 goes back down to 0 volts. I'll have to figure out the frequency where it should go to 0 volts, but if not simply removing the square wave may be good enough to get the #87 terminal to go back to zero volts.
So it's not too complicated although it takes a wave generator capable of putting out a low frequency square wave. This could be done with a very small circuit or just get a cheap frequency generator, as long as it can put out the proper voltage levels and at least put out 40Hz. It also takes a DC voltage meter like a multimeter that most people have these days anyway, and it does not have to be an expensive one. A few jumpers to jump the terminals too like the alligator test leads we see on Amazon and other places.
This can be done in the house too so it would be convenient, except for still having to pull the relay out of the car.
Now as to testing the pump itself i can only think that the jumper idea is the way to do that where we jumper #15 to #87 and see if we hear the pump running, although i am not sure how much noise it really makes i've never tried this.
Maybe we can measure the resistance of the winding, maybe not.
The best way so i've read is to measure the fuel pressure but that would take a piece of test equipment that can do that.
I’ve been driving a Volvo long before anyone ever paid me to drive one.
That's probably because I've been driving one since 2015 and nobody has offered to pay me yet.
1998 v70, non turbo, FWD, base model, on the road from April 2nd, 2015 to July 26, 2023.
That's probably because I've been driving one since 2015 and nobody has offered to pay me yet.
1998 v70, non turbo, FWD, base model, on the road from April 2nd, 2015 to July 26, 2023.
-
850oldschool
- Posts: 392
- Joined: 19 October 2019
- Year and Model: 1996 850 NA
- Location: Minneapolis, MN
- Been thanked: 45 times
Couldn't you do a quick check of the health of the relay/pump system by making a small wiring harness with appropriate connectors which would allow you to tap into the circuit and monitor the voltage output from the relay on an oscilloscope? And possibly also read the current draw of the pump? Although the current draw would need to be correlated with pressure to provide a meaningful benchmark.
-
- Similar Topics
- Replies
- Views
- Last post
-
- 8 Replies
- 2782 Views
-
Last post by cajunxchange
-
- 14 Replies
- 4471 Views
-
Last post by wjhandy850






