Hi Steve,
Yes that would tell us if the relay was the most likely suspect in the failure.
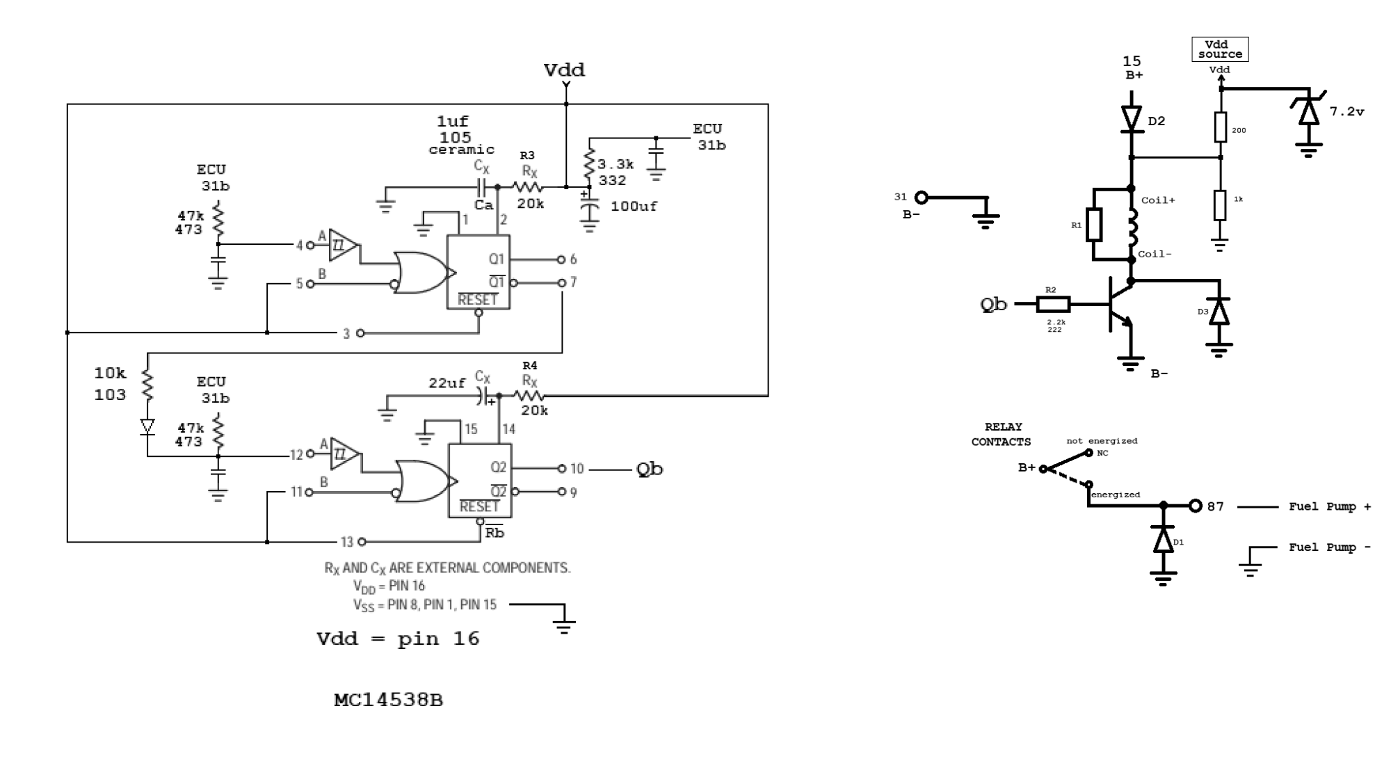
What i was looking for was how the ECU would tell the relay circuit to turn on or off so i could better understand the circuit of the relay itself. That may be purely academic but may help with repairing the relay instead of buying a new one. After putting out $2800 for a repair i wanted to know more.
Secondly, i wanted to know that in case the ECU is telling the relay to turn off (and thus the pump to turn off) i would look into why it would be doing that which may lead to a different sensor. The crank sensor came to mind, if this car 1998 v70 has that of course.
I also thought of another problem im not sure of but i'll start another thread for that it's pretty much different.
Thanks.






