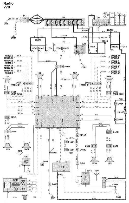
I'm replacing the SC-816 headunits in two of my 2000 V70 base models and have some questions about the audio system. I've attached a diagram which claimed to be for a 2000 V70 for reference.
1. What are these two wires which look like antenna connectors? The diagram shows C1 and C2 which appear to be two antennas. How could an aftermarket radio use both antennas to get the best signal?
2. The car harness has two power lines (A4, A12) and two ground lines (A6, A14). The Metra 70-9220 harness and the aftermarket radio each only have one power and ground line. Is this sufficient for a radio with built in amp?
2A. My previous install (which I'll be replicating in the T5M) used two radios (without amps) and a source switcher off that single power and ground. The power was fine but the grounding always had whine, perhaps because it was insufficient. I've emailed Metra to see if they'll send me additional wires with pins so I can use those extra power and ground lines.
3. On the diagram, what are 16/45 and 16/83 which the front door speakers outputs are going to (in addition to the speakers)?
4. The Metra harness bridges the speaker wires for the front door and dashboard speakers. Do the dash (and D pillar) tweeters have crossovers to send them only the high frequency sound?
I thoroughly enjoyed the aftermarket system in my last 2000 V70 for 18 years without addressing any of the above questions. I could probably ignore them and be fine. But I'm curious so I ask. Thanks as always.
Audio questions for 98-00 S70 V70 C70
- FireFox31
- Posts: 1635
- Joined: 14 August 2006
- Year and Model: 2000 V70 NA auto
- Location: New Hampshire
- Has thanked: 158 times
- Been thanked: 300 times
Audio questions for 98-00 S70 V70 C70
- Attachments
-
- 2000 V70 radio wiring
- 2000 V70 radio wiring.jpg (85.87 KiB) Viewed 968 times
-
- PXL_20230901_035953682.jpg (391.46 KiB) Viewed 968 times
FireFox31
Blue 2000 V70 NA manual, "the V70" - died, reborn, totaled, donated, stripped
Green 2000 V70 NA automatic, "the G70" - awaiting 2nd rehab
Black 2000 V70 NA automatic, "Geronimo" - rescued, rehabilitating
Blue 1998 V70 T5 manual, "the T5M" - awaiting rehab
Blue 2000 V70 NA manual, "the V70" - died, reborn, totaled, donated, stripped
Green 2000 V70 NA automatic, "the G70" - awaiting 2nd rehab
Black 2000 V70 NA automatic, "Geronimo" - rescued, rehabilitating
Blue 1998 V70 T5 manual, "the T5M" - awaiting rehab
- abscate
- MVS Moderator
- Posts: 35267
- Joined: 17 February 2013
- Year and Model: 99: V70s S70s,05 V70
- Location: Port Jefferson Long Island NY
- Has thanked: 1497 times
- Been thanked: 3809 times
They look like they are just outputs for more ,optional speakers.
Empty Nester
A Captain in a Sea of Estrogen
1999-V70-T5M56 2005-V70-M56 1999-S70 VW T4 XC90-in-Red
Link to Maintenance record thread
A Captain in a Sea of Estrogen
1999-V70-T5M56 2005-V70-M56 1999-S70 VW T4 XC90-in-Red
Link to Maintenance record thread
-
scot850
- Posts: 14864
- Joined: 5 April 2010
- Year and Model: 2000 V70 R
- Location: Calgary, Alberta, Canada
- Has thanked: 1834 times
- Been thanked: 1709 times
I think this has come up before, BJinFBKs had input on it when I said there were 2 antennas, 1 in each rear window of a wagon. I seem to recall he made a comment on that. It may have been as an antenna booster on one. Sorry, can't recall.
AS to all those other wires, no idea what they are. Not seen that wiring diagram version before. Only other 'option' is if you have a SC-900/1 head unit where you have the amplifier installed which might then show a speaker wire loop possibly. You can add the amp to all head units but not the Dolby center speakers as BJ rightly corrected me on which can be added to the SC-900/1 only.
This was the thread:
viewtopic.php?t=103029
Neil.
AS to all those other wires, no idea what they are. Not seen that wiring diagram version before. Only other 'option' is if you have a SC-900/1 head unit where you have the amplifier installed which might then show a speaker wire loop possibly. You can add the amp to all head units but not the Dolby center speakers as BJ rightly corrected me on which can be added to the SC-900/1 only.
This was the thread:
viewtopic.php?t=103029
Neil.
2006 V70 2.5T AWD Polestar tune
2000 V70 R - still being an endless PITA
2006 XC70 - Our son now has this and still parked in our garage
2003 Toyota 4Runner V8 Limited
2015 Kia Sportage EX-L - Sold
1993 850 GLT -Sold
1998 V70 XC - Sold
1997 Volvo 850 SE NA - Went to niece in California - Sold
2000 V70 SE NA - Sold
2000 V70 R - still being an endless PITA
2006 XC70 - Our son now has this and still parked in our garage
2003 Toyota 4Runner V8 Limited
2015 Kia Sportage EX-L - Sold
1993 850 GLT -Sold
1998 V70 XC - Sold
1997 Volvo 850 SE NA - Went to niece in California - Sold
2000 V70 SE NA - Sold
- BEJinFbk
- Posts: 4067
- Joined: 5 January 2008
- Year and Model: '98 V70 R
- Location: Fairbanks, Alaska
- Has thanked: 93 times
- Been thanked: 146 times
Unless you have an aftermarket HU that supports Diversity Tuning,FireFox31 wrote: ↑01 Sep 2023, 00:18 I'm replacing the SC-816 headunits in two of my 2000 V70 base models and have some questions about the audio system. I've attached a diagram which claimed to be for a 2000 V70 for reference.
1. What are these two wires which look like antenna connectors? The diagram shows C1 and C2 which appear to be two antennas. How could an aftermarket radio use both antennas to get the best signal?
and I’ve never seen one, you can’t. Just use the larger, MAIN antenna.
As mentioned, it has a preamp module back under the window that
will need 12 volts to pass signal, so be sure to connect the blue
POWER ANTENNA lead on the Metra harness adapter kit to
the power antenna trigger from your HU. If you're using the
tuners from two different HU's, this gets a bit grayer...
You bring up a cool hack that nobody ever mentions.
Volvo provides two leads for power and ground for an
extra heavy current path to the HU. The easiest way to
take advantage of this uncommon feature is two buy a
second Metra kit, de-pin the power and ground leads
from the "spare", and install them into the appropriate
slots of the harness adapter that you're actually using.
( You could do the same thing with leftover leads from
the original adapter, but these kits are cheap and they
go to all the trouble of making them the right color and
labeling them correctly, so give in to your inner OCD! )
Engine whine is usually a result of a current loop betweenFireFox31 wrote: ↑01 Sep 2023, 00:182A. My previous install (which I'll be replicating in the T5M) used two radios (without amps) and a source switcher off that single power and ground. The power was fine but the grounding always had whine, perhaps because it was insufficient. I've emailed Metra to see if they'll send me additional wires with pins so I can use those extra power and ground lines.
the ground points of the HU and the amp and the RCA
preamp level signal lines. This issue goes back decades
in car audio. Get online for solutions to “Ground Loop
Interference”, “Ground Loops”, “Engine Whine”,
“Amplifier Noise”, etc. An RCA ground loop isolator
may solve your problem.
And I gotta know: Why two HU’s?
There’s a DVD based Volvo NAV option called
ROAD AND TRAFFIC INFORMATION SYSTEM (RTI)
that intercepts the audio for the front two door
speakers and jacks them for audio output from
the RTI system. More here:
https://az685612.vo.msecnd.net/pdfs/3ee ... p12202.pdf
AFAIK, all four corners get full range audio from the HU
and there are bass blocking capacitors installed on all of
the tweeters. Not sure if the extra HU output leads for
the dash tweeters have anything special going on
inside of the HU. Probably not. More than likely
just paralleled outputs, but I've never looked
in an amplified SC series HU to check.
'98 V70 R - Well Equipped for Life Up North... 
-
scot850
- Posts: 14864
- Joined: 5 April 2010
- Year and Model: 2000 V70 R
- Location: Calgary, Alberta, Canada
- Has thanked: 1834 times
- Been thanked: 1709 times
The front speakers (door and dash) are 8 ohm, the rear door and rear window/tailgate area small speakers are 4? ohms. The rear 4 speakers are wired in parallel for each side. Fronts are individually wired direct.
Neil.
Neil.
2006 V70 2.5T AWD Polestar tune
2000 V70 R - still being an endless PITA
2006 XC70 - Our son now has this and still parked in our garage
2003 Toyota 4Runner V8 Limited
2015 Kia Sportage EX-L - Sold
1993 850 GLT -Sold
1998 V70 XC - Sold
1997 Volvo 850 SE NA - Went to niece in California - Sold
2000 V70 SE NA - Sold
2000 V70 R - still being an endless PITA
2006 XC70 - Our son now has this and still parked in our garage
2003 Toyota 4Runner V8 Limited
2015 Kia Sportage EX-L - Sold
1993 850 GLT -Sold
1998 V70 XC - Sold
1997 Volvo 850 SE NA - Went to niece in California - Sold
2000 V70 SE NA - Sold
- FireFox31
- Posts: 1635
- Joined: 14 August 2006
- Year and Model: 2000 V70 NA auto
- Location: New Hampshire
- Has thanked: 158 times
- Been thanked: 300 times
Thanks for the very detailed reply. I hope other people find this
Considering that you know a lot about car audio and are up in Alaska, I wonder if you know an old friend of mine who used to live up there with a Ford Taurus SHO wagon with competition-grade audio. He also had this great MP3 headunit; I knew him from their forums.
Interesting. I never connected the Metra blue power antenna on my original install for 18 years and the radio reception was strong. I found a bunch of antenna stuff below the wagon left side trunk window. I wonder if it's permanently powered and doesn't need that blue line. I'll try to remember to check that.
Upon consideration, the aftermarket headunit only has a single small-gauge wire for each power and ground so that matches what Metra provides. Seems pointless to add the second pair. However, for my dual headunit setup, I want to use both. I've sent a message to Metra support to see if they can get me more wires with the correct pins.
Because one is an MP3 player which is the best headunit ever made. I'll post pics and information once I get it installed.
Considering that you know a lot about car audio and are up in Alaska, I wonder if you know an old friend of mine who used to live up there with a Ford Taurus SHO wagon with competition-grade audio. He also had this great MP3 headunit; I knew him from their forums.
FireFox31
Blue 2000 V70 NA manual, "the V70" - died, reborn, totaled, donated, stripped
Green 2000 V70 NA automatic, "the G70" - awaiting 2nd rehab
Black 2000 V70 NA automatic, "Geronimo" - rescued, rehabilitating
Blue 1998 V70 T5 manual, "the T5M" - awaiting rehab
Blue 2000 V70 NA manual, "the V70" - died, reborn, totaled, donated, stripped
Green 2000 V70 NA automatic, "the G70" - awaiting 2nd rehab
Black 2000 V70 NA automatic, "Geronimo" - rescued, rehabilitating
Blue 1998 V70 T5 manual, "the T5M" - awaiting rehab
-
- Similar Topics
- Replies
- Views
- Last post






