Is there a way to check and see what the problem is or any known issues ? the switch for the stability control feels broken when i push on it. I read in the manual you can press and hold for a sec. and its suppose to shut the sys. off. Anyways.. any ideas ?
stability triangle
- phils94850
- Posts: 1156
- Joined: 11 July 2006
- Year and Model: 2009 s60 turbo
- Location: Indiana
- Been thanked: 1 time
stability triangle
i just got my wife a 2000 s40, 158k miles, anyways, i read and got the service light reset
I notice which i guess is the stability control light will come on when you start the car and stay on and sometimes when you start the car it comes on and then goes off. ( like its suppose to ? )
Is there a way to check and see what the problem is or any known issues ? the switch for the stability control feels broken when i push on it. I read in the manual you can press and hold for a sec. and its suppose to shut the sys. off. Anyways.. any ideas ?
Is there a way to check and see what the problem is or any known issues ? the switch for the stability control feels broken when i push on it. I read in the manual you can press and hold for a sec. and its suppose to shut the sys. off. Anyways.. any ideas ?
1996 Platinum Edition
-
keithatcpt
- Posts: 51
- Joined: 5 July 2007
- Year and Model:
- Location:
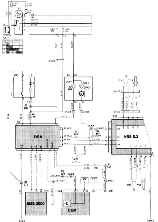
The DSA system will show an error if any of the inputs to the DSA module are faulty. In my case, I had a faulty throttle position sensor. The problem manifested itself in other ways too, but the DSA light was on which was caused by the faulty TPS. Here is the diagram showing the inputs to the DSA module.
- Keith
- Keith
- Attachments
-
- DSA_diagram.gif (39.9 KiB) Viewed 716 times
2000 S40 184,000 miles
1999 Land Rover Discovery II (The Tank) 174,000 miles
1999 Land Rover Discovery II (The Tank) 174,000 miles
-
- Similar Topics
- Replies
- Views
- Last post






