Checking for DTC codes
turn on ignition. hold the READ button in on the end of the turn signal stalk. push the rear fog light button twice and then you can release the READ button.
Now you can use the READ button to scroll through the modules to see if codes are present. Expect some to be present in DDM and PDM since playing with those switches and holding too long sets codes.
"READY" means no codes, DTC SET is self explanatory, and "CHECKING" means that module has not completed diagnostics (but there are no faults or it would read DTC PRESENT)---usually has to be driven to change this status. ECM will take maybe 20 miles of mixed driving to clear this one to READY.
You can't see what the fault is but at least you can see if it is loaded with codes if the list has dtc's in most modules.
I have a 240K mile 2004 V70R and other P2's in family and friend group. I am doing far less to these with higher milage and age than I ever did to the 850/s/V70 ones. The dashes don't break, evaporators don't leak, and heater cores fail less compared to those.
2005 V70NAM56 CATHERINE 496197 Manual 5 into code A981 Saurus 15inch wheels
Forum rules
Please create one topic per Volvo you own. Then simply post to that topic when you maintain or repair your Volvo. You'll have a nice record of what you did, when, and how much it cost. Only you can post in your topic.
Please create one topic per Volvo you own. Then simply post to that topic when you maintain or repair your Volvo. You'll have a nice record of what you did, when, and how much it cost. Only you can post in your topic.
- abscate
- MVS Moderator
- Posts: 35267
- Joined: 17 February 2013
- Year and Model: 99: V70s S70s,05 V70
- Location: Port Jefferson Long Island NY
- Has thanked: 1497 times
- Been thanked: 3809 times
Re: 2005 V70 NA Baltic Blue Manual 5
Empty Nester
A Captain in a Sea of Estrogen
1999-V70-T5M56 2005-V70-M56 1999-S70 VW T4 XC90-in-Red
Link to Maintenance record thread
A Captain in a Sea of Estrogen
1999-V70-T5M56 2005-V70-M56 1999-S70 VW T4 XC90-in-Red
Link to Maintenance record thread
- abscate
- MVS Moderator
- Posts: 35267
- Joined: 17 February 2013
- Year and Model: 99: V70s S70s,05 V70
- Location: Port Jefferson Long Island NY
- Has thanked: 1497 times
- Been thanked: 3809 times
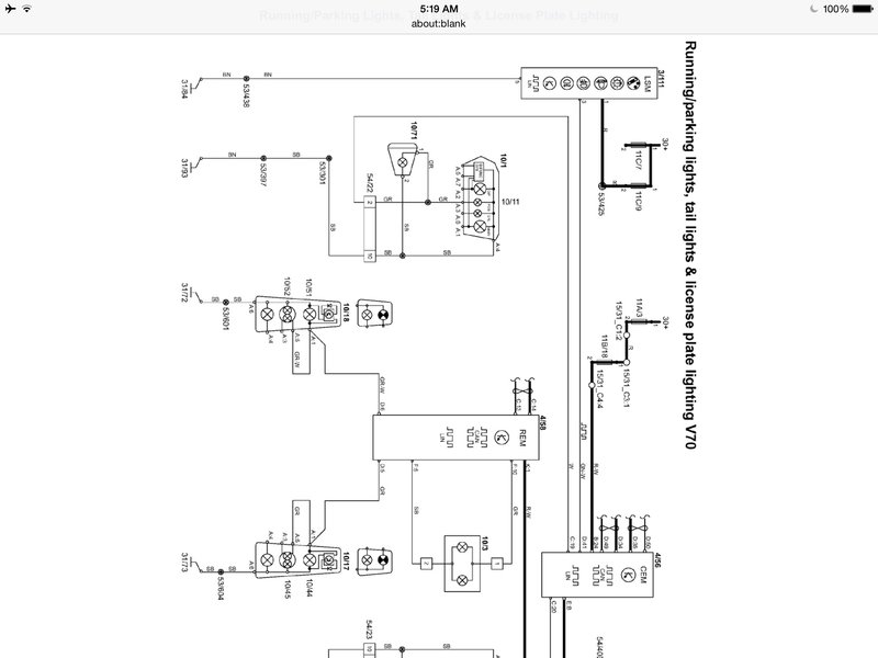
Troubleshoot running light failure
Empty Nester
A Captain in a Sea of Estrogen
1999-V70-T5M56 2005-V70-M56 1999-S70 VW T4 XC90-in-Red
Link to Maintenance record thread
A Captain in a Sea of Estrogen
1999-V70-T5M56 2005-V70-M56 1999-S70 VW T4 XC90-in-Red
Link to Maintenance record thread
- abscate
- MVS Moderator
- Posts: 35267
- Joined: 17 February 2013
- Year and Model: 99: V70s S70s,05 V70
- Location: Port Jefferson Long Island NY
- Has thanked: 1497 times
- Been thanked: 3809 times
Very slight left FWB growl? Definitely eases on right turn.
Mileage 110xxx
Mileage 110xxx
Empty Nester
A Captain in a Sea of Estrogen
1999-V70-T5M56 2005-V70-M56 1999-S70 VW T4 XC90-in-Red
Link to Maintenance record thread
A Captain in a Sea of Estrogen
1999-V70-T5M56 2005-V70-M56 1999-S70 VW T4 XC90-in-Red
Link to Maintenance record thread
- abscate
- MVS Moderator
- Posts: 35267
- Joined: 17 February 2013
- Year and Model: 99: V70s S70s,05 V70
- Location: Port Jefferson Long Island NY
- Has thanked: 1497 times
- Been thanked: 3809 times
Fuel pressure specs P2
Empty Nester
A Captain in a Sea of Estrogen
1999-V70-T5M56 2005-V70-M56 1999-S70 VW T4 XC90-in-Red
Link to Maintenance record thread
A Captain in a Sea of Estrogen
1999-V70-T5M56 2005-V70-M56 1999-S70 VW T4 XC90-in-Red
Link to Maintenance record thread
- abscate
- MVS Moderator
- Posts: 35267
- Joined: 17 February 2013
- Year and Model: 99: V70s S70s,05 V70
- Location: Port Jefferson Long Island NY
- Has thanked: 1497 times
- Been thanked: 3809 times
viewtopic.php?f=9&t=63132Thread describing two different fuel line release tools
Getting an occasional BCM-0700 brake fault
viewtopic.php?f=9&t=85197&p=482578&hili ... BS#p482578
Seems to be hot weather correlated
Getting an occasional BCM-0700 brake fault
viewtopic.php?f=9&t=85197&p=482578&hili ... BS#p482578
Seems to be hot weather correlated
Empty Nester
A Captain in a Sea of Estrogen
1999-V70-T5M56 2005-V70-M56 1999-S70 VW T4 XC90-in-Red
Link to Maintenance record thread
A Captain in a Sea of Estrogen
1999-V70-T5M56 2005-V70-M56 1999-S70 VW T4 XC90-in-Red
Link to Maintenance record thread
- abscate
- MVS Moderator
- Posts: 35267
- Joined: 17 February 2013
- Year and Model: 99: V70s S70s,05 V70
- Location: Port Jefferson Long Island NY
- Has thanked: 1497 times
- Been thanked: 3809 times
Empty Nester
A Captain in a Sea of Estrogen
1999-V70-T5M56 2005-V70-M56 1999-S70 VW T4 XC90-in-Red
Link to Maintenance record thread
A Captain in a Sea of Estrogen
1999-V70-T5M56 2005-V70-M56 1999-S70 VW T4 XC90-in-Red
Link to Maintenance record thread
- abscate
- MVS Moderator
- Posts: 35267
- Joined: 17 February 2013
- Year and Model: 99: V70s S70s,05 V70
- Location: Port Jefferson Long Island NY
- Has thanked: 1497 times
- Been thanked: 3809 times
Oil filter change 112500
Empty Nester
A Captain in a Sea of Estrogen
1999-V70-T5M56 2005-V70-M56 1999-S70 VW T4 XC90-in-Red
Link to Maintenance record thread
A Captain in a Sea of Estrogen
1999-V70-T5M56 2005-V70-M56 1999-S70 VW T4 XC90-in-Red
Link to Maintenance record thread
- abscate
- MVS Moderator
- Posts: 35267
- Joined: 17 February 2013
- Year and Model: 99: V70s S70s,05 V70
- Location: Port Jefferson Long Island NY
- Has thanked: 1497 times
- Been thanked: 3809 times
Empty Nester
A Captain in a Sea of Estrogen
1999-V70-T5M56 2005-V70-M56 1999-S70 VW T4 XC90-in-Red
Link to Maintenance record thread
A Captain in a Sea of Estrogen
1999-V70-T5M56 2005-V70-M56 1999-S70 VW T4 XC90-in-Red
Link to Maintenance record thread
- abscate
- MVS Moderator
- Posts: 35267
- Joined: 17 February 2013
- Year and Model: 99: V70s S70s,05 V70
- Location: Port Jefferson Long Island NY
- Has thanked: 1497 times
- Been thanked: 3809 times
Clutch pedal slow to return, spinning noises when engaged.
Removed transmission and replaced disc plate release bearing slave cylinder
Replaced left front wheel bearing with FAG
viewtopic.php?f=9&t=82676&hilit=Release+bearing
Need new lower torque rod and front engine mount ( called RHS mount in VIDA)
Coolant changed, Volvo
Mileage 116314
Removed transmission and replaced disc plate release bearing slave cylinder
Replaced left front wheel bearing with FAG
viewtopic.php?f=9&t=82676&hilit=Release+bearing
Need new lower torque rod and front engine mount ( called RHS mount in VIDA)
Coolant changed, Volvo
Mileage 116314
Empty Nester
A Captain in a Sea of Estrogen
1999-V70-T5M56 2005-V70-M56 1999-S70 VW T4 XC90-in-Red
Link to Maintenance record thread
A Captain in a Sea of Estrogen
1999-V70-T5M56 2005-V70-M56 1999-S70 VW T4 XC90-in-Red
Link to Maintenance record thread
- abscate
- MVS Moderator
- Posts: 35267
- Joined: 17 February 2013
- Year and Model: 99: V70s S70s,05 V70
- Location: Port Jefferson Long Island NY
- Has thanked: 1497 times
- Been thanked: 3809 times
Replaced lower torque rod
PEM service here to fix miss, no-start due to fuel delivery
viewtopic.php?f=9&t=84169
PEM service here to fix miss, no-start due to fuel delivery
viewtopic.php?f=9&t=84169
Empty Nester
A Captain in a Sea of Estrogen
1999-V70-T5M56 2005-V70-M56 1999-S70 VW T4 XC90-in-Red
Link to Maintenance record thread
A Captain in a Sea of Estrogen
1999-V70-T5M56 2005-V70-M56 1999-S70 VW T4 XC90-in-Red
Link to Maintenance record thread






