The last couple of winters my 93 850 had been reluctant to turn over when the ambient temp was in the lower teens F. I knew the battery was okay.
Last summer, I cleaned up the ground terminal behind the left side headlight and the negative connection to the block, and rebolted them with a dab of electric grease.
I also replaced the positive cable with this 2 ga. # from Autozone:
https://www.autozone.com/batteries-star ... 7_309947_0
I had a used starter on hand so I installed that.
I also replaced the distributor cap with a new one.
At zero degrees F, and anything above, it has been starting right away—instantly as soon as it turns over.
I can't say which of those repairs made the difference, they all probably helped a little. The AZ cable definitely does the job.
Delayed start when cold.
- clarkerussell
- Posts: 120
- Joined: 22 March 2008
- Year and Model: 1998 S70 GLT
- Location: Charlotte, NC
- Has thanked: 20 times
- Been thanked: 4 times
I have not had a chance to put it all back together to test yet as I have been doing a lot of other deferred maintenance (PCV, plugs/wires/cap, motor mounts, etc). Since I have easy access to route the new cable, I just went with that instead of trying to fix the battery side connector on the original cable.dj_v70 wrote: ↑11 Feb 2019, 10:58 You were having an issue with 1V differential between battery and starter post during cranking, was this solved by the new cable?
If you still have a problem with starter and you are seeing 12+V across starter pos post and starter case while cranking, replace or rebuild starter. Doesn't matter what auto parts store tells you. You either replace the starter, use lighter engine oil or live with it.
I don't believe in proactively replacing parts that aren't broken unless they have very bad failure statistics associated with them. If I did, I'd just replace the whole car:)
But thank you for the input on the parts. I was just trying to save time and labor by doing it while I had easy access to the starter, but it's not really that hard to access later. Thanks again!
- clarkerussell
- Posts: 120
- Joined: 22 March 2008
- Year and Model: 1998 S70 GLT
- Location: Charlotte, NC
- Has thanked: 20 times
- Been thanked: 4 times
- clarkerussell
- Posts: 120
- Joined: 22 March 2008
- Year and Model: 1998 S70 GLT
- Location: Charlotte, NC
- Has thanked: 20 times
- Been thanked: 4 times
I checked and the Bosch rebuilt starter states that it was rebuilt in the USA.
The rebuilt alternator that I bought was rebuilt in Germany.
Not sure if I'll use either of them, but the alternator was only $60 after core return and since I have a leaking PS pump, my original 285K mile alternator is covered in oil... thought I'd have it ready if I needed to replace it.
The rebuilt alternator that I bought was rebuilt in Germany.
Not sure if I'll use either of them, but the alternator was only $60 after core return and since I have a leaking PS pump, my original 285K mile alternator is covered in oil... thought I'd have it ready if I needed to replace it.
- WhatAmIDoing
- Posts: 965
- Joined: 30 July 2016
- Year and Model: 1998 S/V70 T5M
- Location: North America
- Has thanked: 104 times
- Been thanked: 105 times
If I had $100 for every "rebuilt in USA" caliper I put on my S70, I could afford to have 4 brand new Genuine Volvo calipers installed. Unfortunately a USA stamp no longer equates to a quality product every time.clarkerussell wrote: ↑11 Feb 2019, 21:49 I checked and the Bosch rebuilt starter states that it was rebuilt in the USA.
The rebuilt alternator that I bought was rebuilt in Germany.
Not sure if I'll use either of them, but the alternator was only $60 after core return and since I have a leaking PS pump, my original 285K mile alternator is covered in oil... thought I'd have it ready if I needed to replace it.
If it's not broken and shows no signs of failing, then don't replace it.
'98 S70 T5M - 323,000mi - awaiting heart transplant
'98 V70 T5M - 324,000mi - my new project
'99 S70 "AWD" - 220,000+mi - gone
Knows enough to be dangerous
'98 V70 T5M - 324,000mi - my new project
'99 S70 "AWD" - 220,000+mi - gone
Knows enough to be dangerous
- clarkerussell
- Posts: 120
- Joined: 22 March 2008
- Year and Model: 1998 S70 GLT
- Location: Charlotte, NC
- Has thanked: 20 times
- Been thanked: 4 times
Fuuuuuudge...
I FINALLY got everything back together after a marathon part replacement (+ battery cable/spark plugs/wires/dist cap/all motor mounts/PS pump/PCV) and I still have the same delayed start issue. Fudge...
I replaced the + battery cable with the FCP one, but did not do the starter because it tested fine at O'Riley's. I guess that's next.
On a positive note, the car hasn't run this smooth and vibration free in years!
I FINALLY got everything back together after a marathon part replacement (+ battery cable/spark plugs/wires/dist cap/all motor mounts/PS pump/PCV) and I still have the same delayed start issue. Fudge...
I replaced the + battery cable with the FCP one, but did not do the starter because it tested fine at O'Riley's. I guess that's next.
On a positive note, the car hasn't run this smooth and vibration free in years!
- abscate
- MVS Moderator
- Posts: 35283
- Joined: 17 February 2013
- Year and Model: 99: V70s S70s,05 V70
- Location: Port Jefferson Long Island NY
- Has thanked: 1502 times
- Been thanked: 3813 times
Did you ever test the ignition Switch? You can test it by using the bypass starter function on your car, there is a reg green wire bare conn3ctor either in you fuse box or on the shock tower that’s can bypass the ignition switch for cranking signal
Search this forum for ‘ bypass starter terminal’
Search this forum for ‘ bypass starter terminal’
Empty Nester
A Captain in a Sea of Estrogen
1999-V70-T5M56 2005-V70-M56 1999-S70 VW T4 XC90-in-Red
Link to Maintenance record thread
A Captain in a Sea of Estrogen
1999-V70-T5M56 2005-V70-M56 1999-S70 VW T4 XC90-in-Red
Link to Maintenance record thread
- clarkerussell
- Posts: 120
- Joined: 22 March 2008
- Year and Model: 1998 S70 GLT
- Location: Charlotte, NC
- Has thanked: 20 times
- Been thanked: 4 times
I haven't tested the switch... will look into this tomorrow, thanks!
Do you just put 12V to that terminal? It that just an extension from the solenoid input on the starter?
Do you just put 12V to that terminal? It that just an extension from the solenoid input on the starter?
- abscate
- MVS Moderator
- Posts: 35283
- Joined: 17 February 2013
- Year and Model: 99: V70s S70s,05 V70
- Location: Port Jefferson Long Island NY
- Has thanked: 1502 times
- Been thanked: 3813 times
Exactly
Legal disclaimer: if you have a manual transmission and you apply voltage to this terminal Inc gear. You run yourself over. Do not use your radiator fan to trim hedges. Gasoline is not mouthwash.
Pictures In this thread, but I’m still looking for an earlier P80.
It’s a green red heavy wire to a connector on the strut pre 1999 ( green in MT cars ....CAREFUL) , then moves inside the fuse box as pictured.
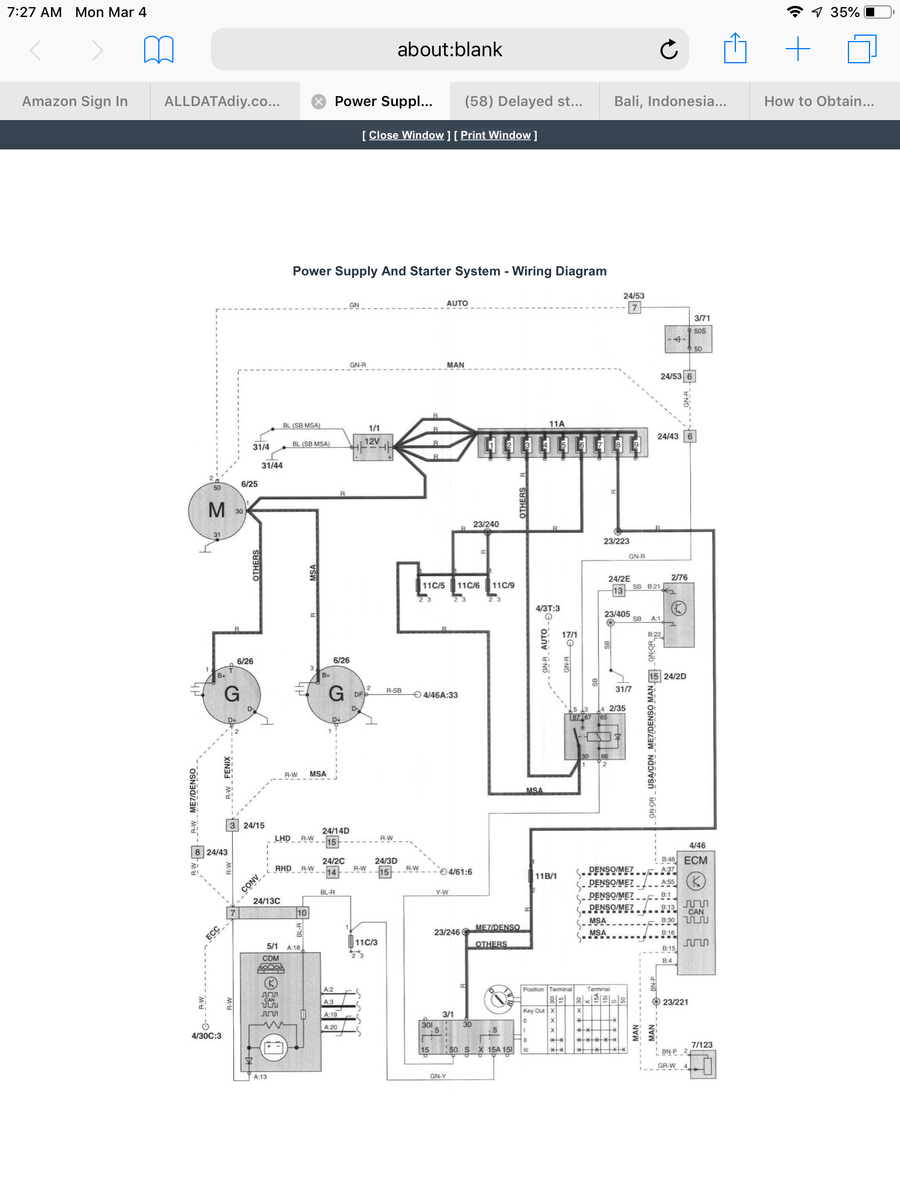
With your acumen, you can find it, the new follow the wire to the harness running down to the starter to confirm. On edit - fixed that, referring to the diagram below the starter bypass wire connects the load side of the 2/35 relay, not the starter.
It’s the two loose looking wires coming off the starter relay 2/35 mid picture
viewtopic.php?f=1&t=78989&p=448135&hili ... al#p448135
Legal disclaimer: if you have a manual transmission and you apply voltage to this terminal Inc gear. You run yourself over. Do not use your radiator fan to trim hedges. Gasoline is not mouthwash.
Pictures In this thread, but I’m still looking for an earlier P80.
It’s a green red heavy wire to a connector on the strut pre 1999 ( green in MT cars ....CAREFUL) , then moves inside the fuse box as pictured.
With your acumen, you can find it, the new follow the wire to the harness running down to the starter to confirm. On edit - fixed that, referring to the diagram below the starter bypass wire connects the load side of the 2/35 relay, not the starter.
It’s the two loose looking wires coming off the starter relay 2/35 mid picture
viewtopic.php?f=1&t=78989&p=448135&hili ... al#p448135
Empty Nester
A Captain in a Sea of Estrogen
1999-V70-T5M56 2005-V70-M56 1999-S70 VW T4 XC90-in-Red
Link to Maintenance record thread
A Captain in a Sea of Estrogen
1999-V70-T5M56 2005-V70-M56 1999-S70 VW T4 XC90-in-Red
Link to Maintenance record thread
- clarkerussell
- Posts: 120
- Joined: 22 March 2008
- Year and Model: 1998 S70 GLT
- Location: Charlotte, NC
- Has thanked: 20 times
- Been thanked: 4 times
Thank you!
It looks like it's in the fuse box area of my 1998 S70. Definitely Green/Red (possibly primary Red, secondary Green)
So I just put 12V to this and it should engage the starter, just like I was turning the key, right? Does the key need to be in the ignition in "run" position?
On a side note, I really need to turn that rogue 10A fuse around. I mean, really, who does that???
It looks like it's in the fuse box area of my 1998 S70. Definitely Green/Red (possibly primary Red, secondary Green)
So I just put 12V to this and it should engage the starter, just like I was turning the key, right? Does the key need to be in the ignition in "run" position?
On a side note, I really need to turn that rogue 10A fuse around. I mean, really, who does that???
-
- Similar Topics
- Replies
- Views
- Last post
-
- 2 Replies
- 2516 Views
-
Last post by regent
-
- 5 Replies
- 1217 Views
-
Last post by SarcasticBaldGuy






